Создаем будущее с полным
спектром услуг!
address address

220138, г.Минск, ул. Липковская, д. 16 адрес головного офиса

обратный звонок
Печать
Описание

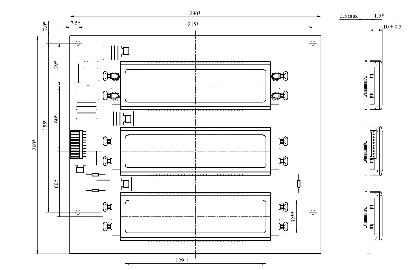
Модуль ЖКИ со светодиодной подсветкой МИ18СМ.

Модуль ЖКИ со светодиодной подсветкой МИ18СМ используется в отсчетных устройствах топливно-раздаточных колонок и предназначен для отображения цифровой информации количества отпущенного топлива, стоимости отпущенного топлива и цены одного литра топлива.

 

1.Основные технические характеристики.

1.1. Способ отображения информации цифровой: количество топлива, стоимость топлива и цена за литр. Информация отображается на трех шестиразрядных цифровых жидкокристаллических индикаторах с прямым режимом управления 1:1.

1.2. Высота цифр 25.5 мм.

1.3. Способ передачи информации: последовательный.

1.4. Цвет подсветки: желтый.

 

  1. Электрические характеристики.

Таблица 1.

Напряжение питания (Vcc)

5 В ± 10%

Напряжение питания подсветки (Vcc подсв)

12 В ± 1В

Ток потребления при полной индикации с включенной подсветкой, не более

70 мА

Ток потребления при полной индикации с выключенной подсветкой, не более

200 мкА

Суммарное время реакции и релаксации при температуре -40°С, не более

1.5 с

Габаритные размеры модуля индикации, не более

230 ´ 200 ´ 13 (мм х мм х мм)

Масса, не более

400 г

 

  1. Требования по стойкости к внешним воздействующим факторам. 

Модуль ЖКИ должен сохранять свои параметры в процессе и после воздействия следующих механических и климатических факторов:

2.1. Удары одиночного действия с ускорением 150 (15) м/с2 (g).

2.2. Температура окружающей среды от минус 40 до плюс 70 °С.

2.3. Относительная влажность 80 % при температуре 25°С.

  1. Требования по надежности.

3.1 Интенсивность отказов в течение времени наработки 60000 часов: не более 1·10-6 1/ч.

3.2 Гамма-процентный срок сохраняемости должен быть: не менее 8 лет.

 

  1. Назначение выводов разъема.

Таблица 2.

Номер вывода

Обозначение

Назначение

1

CLK

Вход синхронизации

2

DI

Вход данных

3

LOAD

Запись данных

4

-

-

5

Vcc

Напряжение питания

6

-

-

7

Vcc подсв

Напряжение питания подсветки

8

Vcc подсв

Напряжение питания подсветки

9

-

-

10

GND

Общий питания

 

фотография менеджера
ЗАО "Актагор-Телеком"
+ 375 (17) 541-57-37
Баннер
Нужна консультация? Наши специалисты ответят на любой интересующий вопрос Задать вопрос